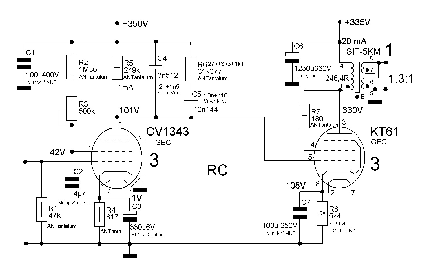
Сейчас в разработке винил-корректор на базе почти народного Евгения Комиссарова. Базовая схема выглядит так Режимы работы ламп рассчитаны и проверены на макете.
Расчетный коэффициент усиления - 600.





Во время моего изучения тоже было так, как Вы говорите. Потом я все успешно забыл, в силу отказа от ламповой техники, и вернулся к повторению всего уже через много лет. Подначитался разной литературы, вот и экспериментирую. В данном конкретном случае наверное это не принципиально в силу ничтожности установленного сопротивления в катоде лампы по сравнению с сопротивлением лампы со стороны катода. По переменке и катод и вторая сетка заземлены. Скорее всего в силу этого и нет разницы при прослушивании при различных вариантах подключения С2.poty писал(а):Интересные теории (это я про C2). Во времена моего изучения самым правильным вариантом (и единственным, по-моему) был первый вариант.
А схемы... Есть масса композитных схем (каскоды, мю-фолловеры и иже с ними), в которых положительные свойства пентодов сохранены, а их шумовые - исключены.
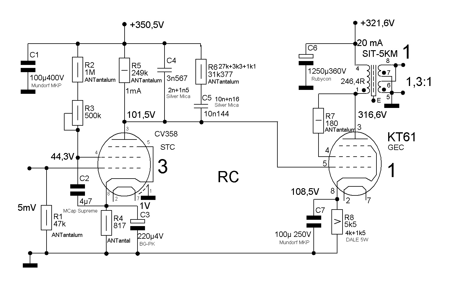
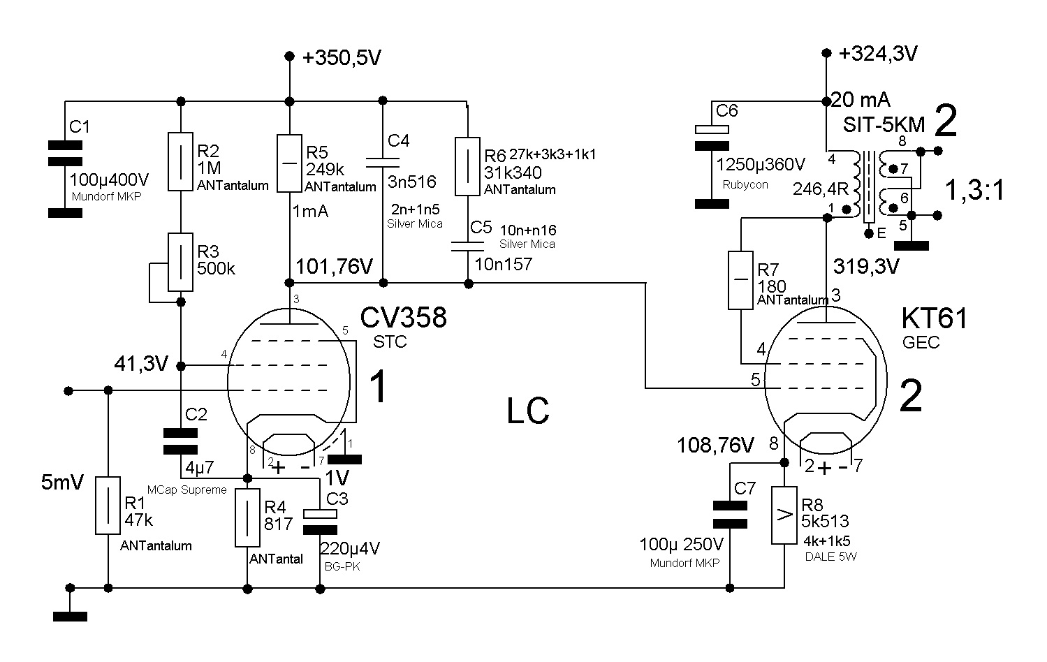
Дело в том, что я испытывал EF-37A Haltron , ME1400 Mullard и Zaerix, CV358 STC - все лампы производства Англии и не смотря на различную маркировку представляют собой по сути одну и туже лампу и подозреваю, что выпущены они тоже одним заводом. Лампы подобраны в пары и при проверке за счет регулировки напряжения второй сетки ставились в одинаковый режим работы - по сути внутренне сопротивление в рабочей точке в силу одинаковости ВАХ было одинаковым (конечно возможно и был разброс, но очень незначительный). Поэтому и не изменялась кривая коррекции. (Меньше всего микрофонят МЕ1400)На выход корректора при этом ставил KT61 GEK, EL33 Mullard и EL33 Mullard red prnt с сетчатым анодом, естественно для каждой лампы режим подстраивался под заданный. В принципе все лампы звучали очень достойно и было трудно отдать предпочтение какой либо паре. Любая из вышеперечисленных ламп звучит очень достойно. Выбор какой либо пары в конкретное изделие очень субъективен. EF-12 я испытывал в связке с EL11, поэтому этот эксперимент стоит немного особняком, хотя и в этом случае отклонения от RIAA было очень незначительным.poty писал(а):Честно говоря странно, что такая широкая номенклатура входных ламп никак не изменяла коррекцию... Что-то здесь не так...





? Использовали iRIAA, какой-то делитель?AndreyK писал(а):проверил корректор с помощью генератора и осциллографа
Ещё в прошлый раз мне это показалось странным. Даже если просто посчитать тепловой шум от первого резистора в полосе 0-20000 (47кОм) и умножить его на коэффициент усиления (600), то на выходе должно получиться порядка 2,3мВ. Хорошо, частично этот шум блокируется на почти 40дБ меньшим усилением к 20кГц пределу, но, скажем прямо, этот резистор там не один, есть ещё шумы лампы и анодных нагрузок (которые как раз на ВЧ будут преобладать). Подключение MC-трансформатора, возможно, заблокировало НЧ шумы, но в прошлый-то раз измерения проводились без него и с открытым входом, то есть, без шунтирования чем бы то ни было, включая картридж.AndreyK писал(а):Общий фон на выходе корректора не превышает 1 мВ.
Насколько я помню, анодное напряжение зафильтровано многозвенным фильтром, электронным регулятором, а потом ещё одним фильтром. Вы это считаете недостаточным? А каков вид этого фона? Преобладающая гармоника (хотя бы по превалирующему периоду)? Что-то мне не верится, что такая фильтрация может быть недостаточной. Разве что если наводка проникает через umbilical. Но с учётом низкого выходного импеданса электронного регулятора...AndreyK писал(а):Этот фон вызван двумя причинами - наводками на соединительные провода при выполнении измерений (эта причина автоматически исчезнет при отключении генератора) и не достаточной фильтрацией анодного напряжения во входном каскаде.





Думаю, именно такое состояние и можно назвать "нирвана"? (к ВладиславуAndreyK писал(а):Для меня звук просто завораживающий - не хочется выключать.


Сейчас этот форум просматривают: нет зарегистрированных пользователей и 0 гостей